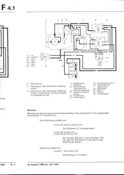
RLF F: F4.1/6-1
nächste Seite