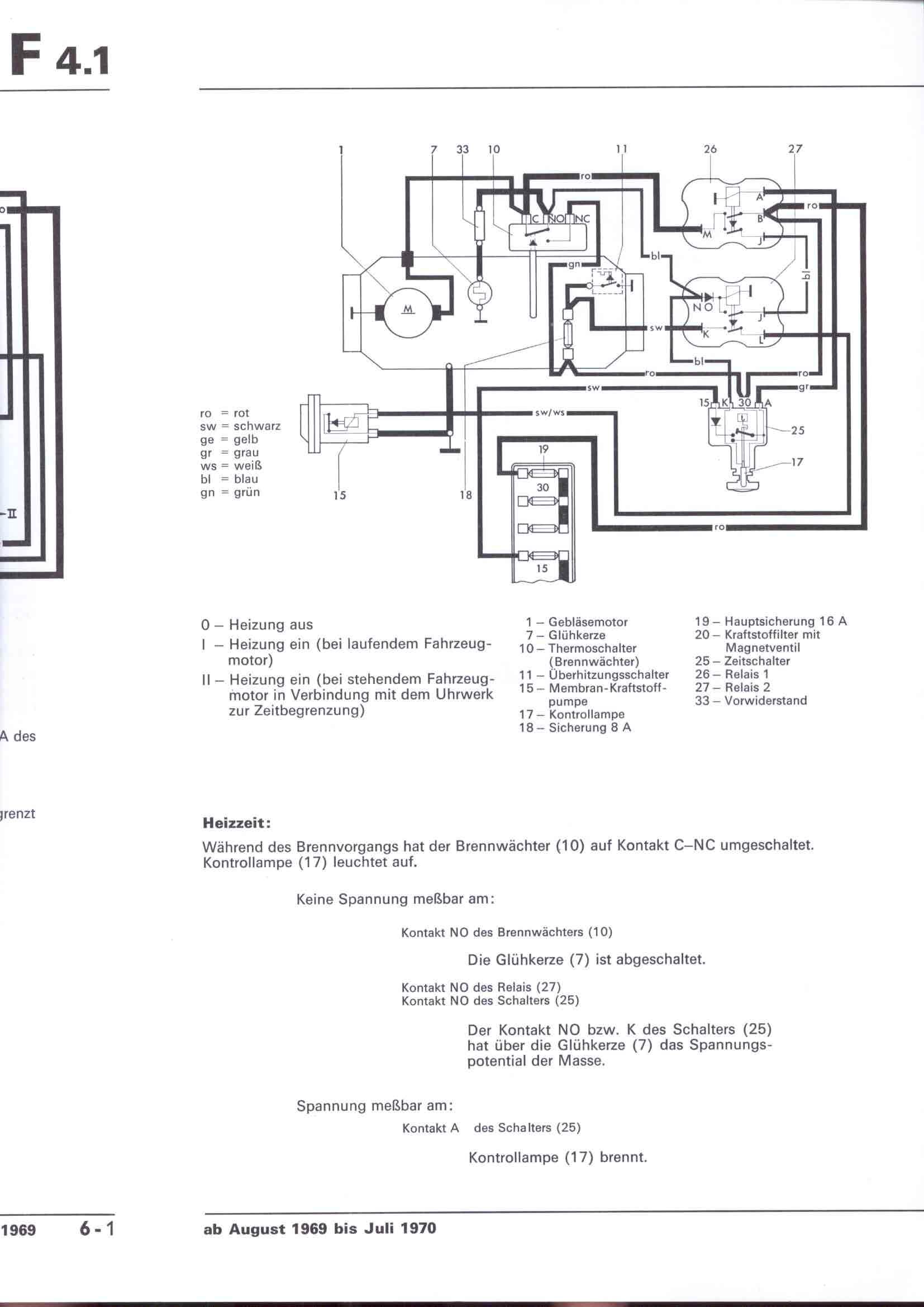
RLF F: F4.1/6-1



    nächste Seite