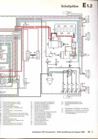
RLF Elektrik I, E1.2/12-2



vorherige Seite     nächste Seite