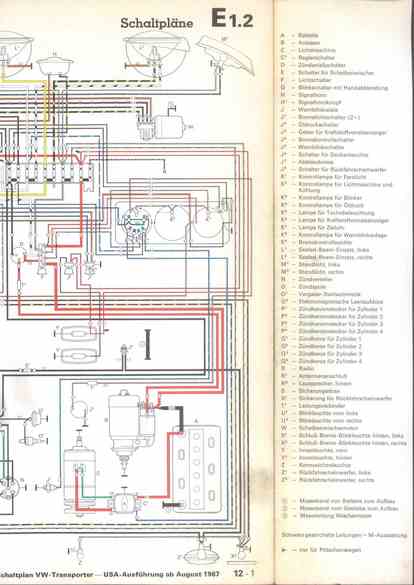
RLF Elektrik I, E1.2/12-1



    nächste Seite