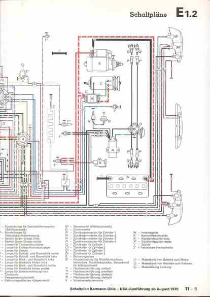
RLF Elektrik I, E1.2/11-6



vorherige Seite