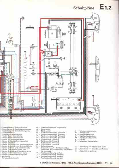
RLF Elektrik I, E1.2/11-5
vorherige Seite
nächste Seite