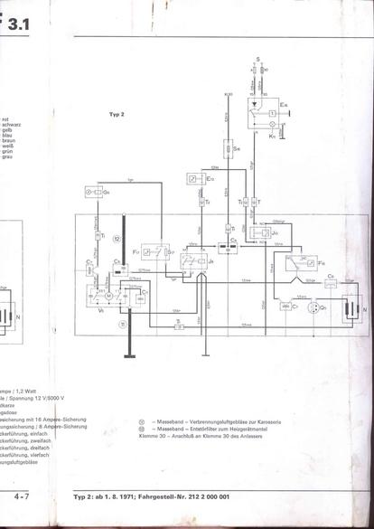
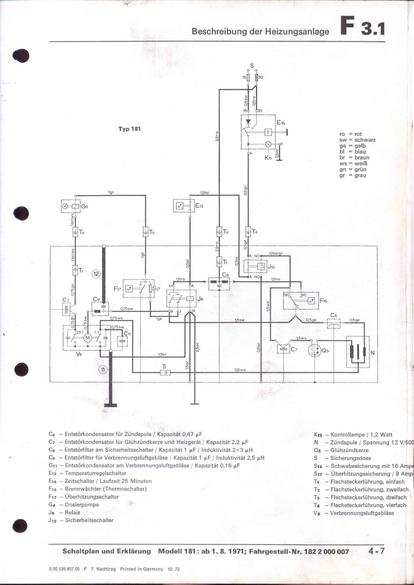
RLF F: F3.1/4-7



vorherige Seite     nächste Seite