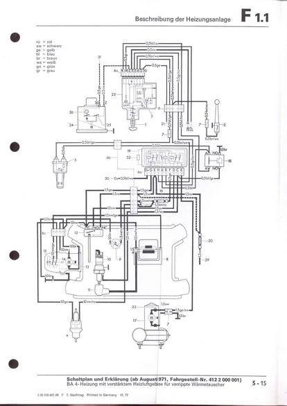
RLF F: F1.1/5-15



vorherige Seite     nächste Seite