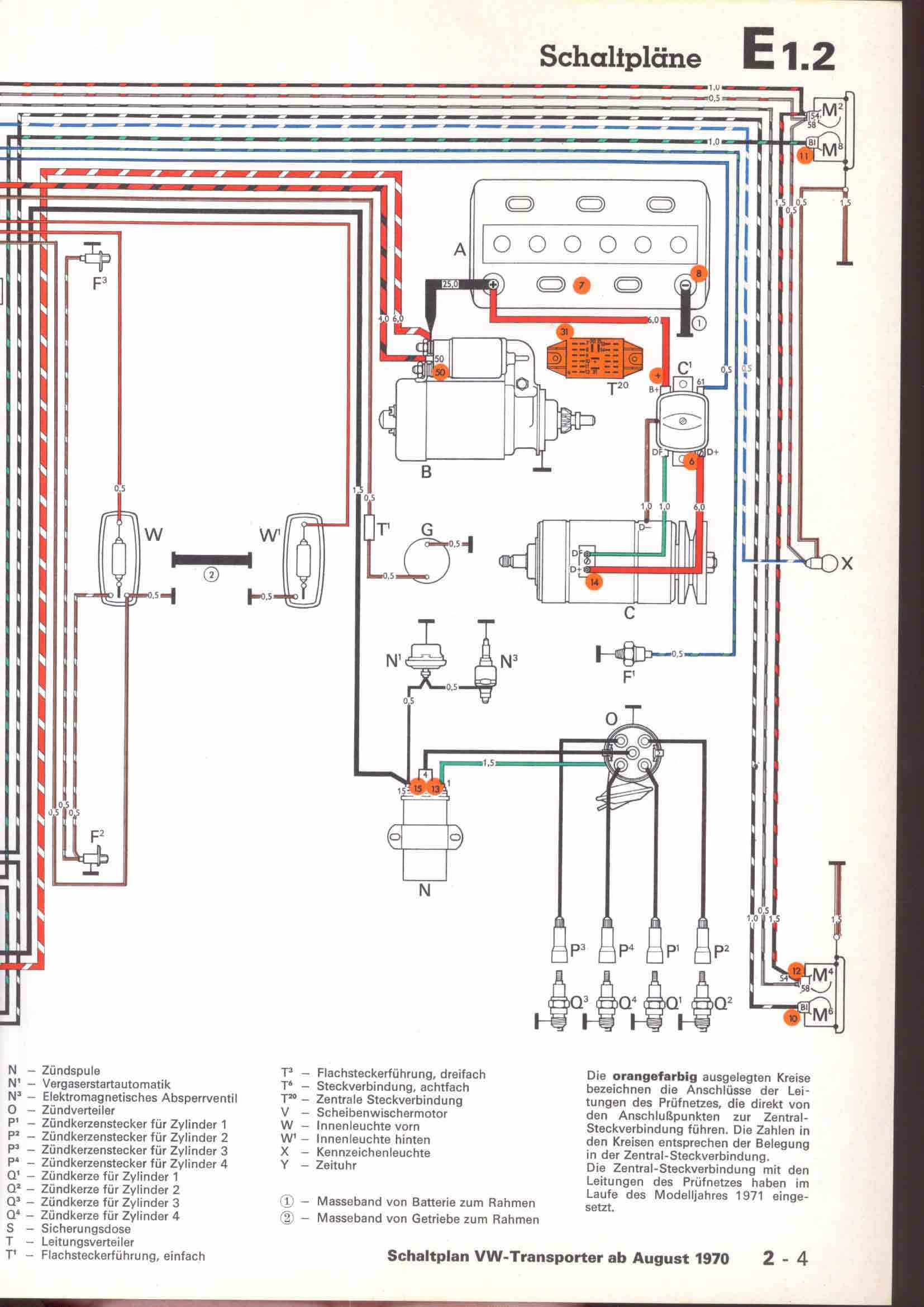
RLF Elektrik I, E1.2/2-4



vorherige Seite     nächste Seite