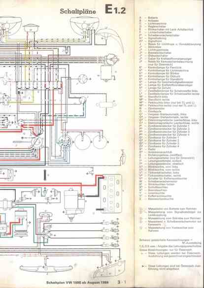
RLF Elektrik I, E1.2/3-1



    nächste Seite