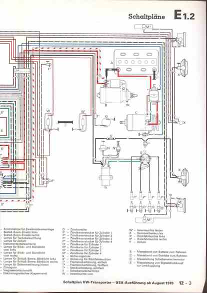
RLF Elektrik I, E1.2/12-3



vorherige Seite     nächste Seite