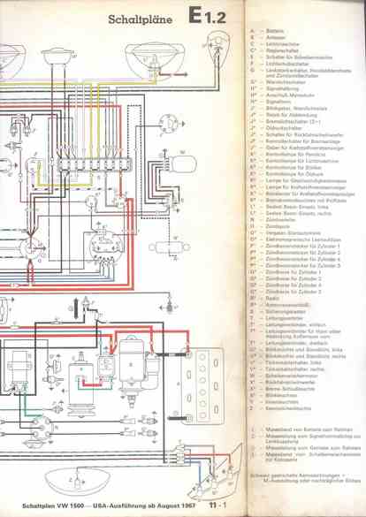
RLF Elektrik I, E1.2/11-1



    nächste Seite