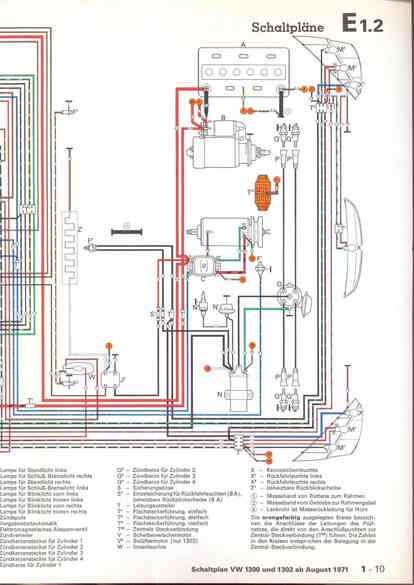
RLF Elektrik I, E1.2/1-10



vorherige Seite     nächste Seite